
工作原理:
水中藻類、菌類的主體是細胞,結構的外層為細胞膜,中層是細胞質,核心是細胞核(DNA),****滅藻儀的工作原理是利用電子射頻和特定頻率的特定波,殺死帶負電的細胞表面,利用其很強的穿透力,透過細胞壁,直接殺死細胞賴以生存的酶系統,從而阻止****吸收葡萄糖、停止新陳代謝,使菌類、藻類沒有食物,使其滅亡,達到****、滅藻的目的。當水通過設備時,由于電場強度的改變、影響****的生理代謝,使菌類、藻類的生存環境惡化,導致死亡。因此“****滅藻”可以抑制、減弱菌類、藻類的生長繁殖,直到死亡。
功能參數:
○ ****滅藻儀有效率 ≥ 95%
○ 壓力損失:≤ 0.005Mpa
○ 每個高頻發生器工作效率:≤ 60W
○ 工作電壓:220V/50HZ
○ 功率:100-1200W
○ 安全絕緣電壓:5000V
○ 工作環境要求:溫度:0℃-95℃、濕度:≤95%
○ 平均無故障工作時間50000小時
○ 處理水溫度:0℃-95℃
○ 工作壓力:1.6-2.5Mpa
功能:
水中的菌藻類是系統中的殺手,比如水垢就是因為系統中的大量菌類、藻類的存在給垢類提供了沉積的方便,****滅藻儀就是解決水系統中菌、藻問題的更佳設備。它用途廣泛,是適合所有水中有藻類、菌類的場所,它運行費用少,純物理方式工作,只耗電能,無須停機檢修,管理方便等,盡量配合黃銹水過濾器使用。
型號說明:
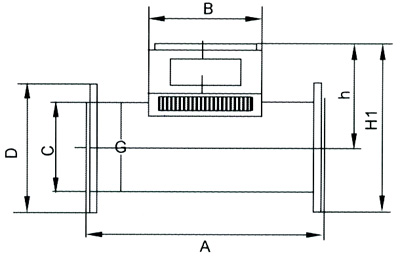
外型尺寸圖:
外型尺寸一覽表:
安裝舉例:
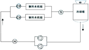
中央空調冷凍冷循環水、供暖循環水系統
F:防腐儀 cf:水垢儀 H:黃銹水過濾器
冷卻循環水系統
H:黃銹水過濾器 cf:水垢儀 S:****滅藻儀
用途:
自備水源、工業冷卻循環水、泳池循環水、、中央空調冷循環水、地表水、中水處理等。
注意事項:
本設備與系統管路安裝完畢,調試合格后,接通設備主體配電箱上的電源(220V/50HZ),配電箱指示燈綠色,即設備正常運行。
1.設備可根據現場具體情況、選擇水平或垂直安裝。
2.禁止在無水狀態下長時間開啟設備。
3.重要部位采用旁通式安裝,以便在不停機狀態下檢修設備。
4.循環系統應配套“黃銹水過濾器”以便收集排放水中的雜質、懸浮物。
5.系統停機或季節性停機,在水中投加適量的緩蝕劑,應采用滿水濕法保護的措施,以免設備、管網腐蝕。
下一條: 紫外線凈水儀



